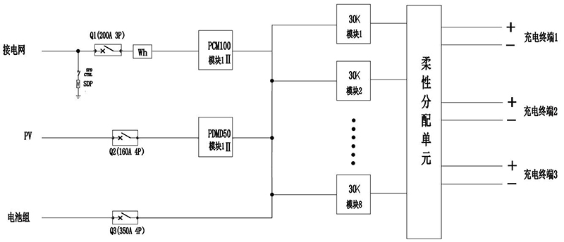
A estação de carregamento renovável é uma estação de energia funcional abrangente que integra geração de energia fotovoltaica, armazenamento de energia e carregamento. Em termos de diferentes cenários de aplicação, o equipamento fornece fonte de alimentação conectada à rede e fora da rede e também é capaz de carregar CC e verificar a bateria. Além disso, o equipamento foi projetado com uma interface para energia fotovoltaica quando há energia solar disponível.
A energia produzida pela estação de carregamento fotovoltaico pode ser usada para carregar veículos elétricos, e a energia não consumida será armazenada na rede elétrica. À noite, quando o preço da eletricidade estiver baixo, a estação será carregada pela rede. Durante o dia, quando o preço da eletricidade é alto, o sistema de armazenamento de energia é descarregado e o veículo elétrico é carregado pela pilha de carregamento. O sistema de armazenamento de energia pode ser desligado da rede quando a energia da rede elétrica é interrompida, permitindo a operação de micro-rede fora da rede para fornecer energia às cargas finais do projeto e às pilhas de carregamento de emergência como fonte de alimentação de reserva, bem como o carregamento de emergência de veículos elétricos no caso de uma falha na rede elétrica.
